电磁流量计 杭州美控自动化技术有限公司
咨询热线: 15064847631

本期关键词:文房四宝,化工用品,仪器仪表

文章来源:
作者: 杭州美控自动化技术有限公司
发布日期: 2023-11-01 14:03:00

近日,美仪再次走进「中国文房四宝之乡」安徽宣城,为专注研发生产焦亚硫酸钠12年的实力品牌——宣城市楷昂化工有限公司(简称“楷昂化工”)提供过程自动化解决方案。


1(1).jpg

文房四宝之乡(via.宣州区委宣传部)▲


据美仪售后服务部徐磊介绍,接到客户需求,宜兴营运中心与售后服务专业团队第一时间赶赴现场考察工况,数十台仪表就位后,再次到现场指导安装,并提供运维培训服务。

本次合作中,美仪雷达液位计用于原料储罐的料位测量,超声波液位计主要用于冷却水液位的精确测量监控,温度传感器则用于实时监控加热炉腔的温度,目前所有设备均处于稳定运行中。

工程项目现场▲


楷昂化工项目对接人表示,伴随企业规模不断扩大,引入更先进的自动化技术与产品,加快绿色化、自动化、智能化升级步伐,是企业践行绿色发展,应对市场竞争,保持优势地位的必然选择。

“美仪的响应速度够快、专业水平够高、产品质量够好……两次现场服务更是令人印象深刻,体验感直接拉满,非常期待未来的进一步合作!”

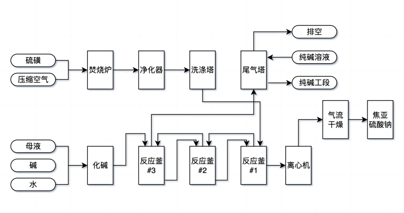
徐磊指出,在焦亚硫酸钠制备全工艺流程,涵盖原料储存与运输、温度控制、液位监控、流量监测、能耗管理、最终产品储存、废液处理等,美仪均可以提供一站式的过程自动化解决方案。

3.png

焦亚硫酸钠制备工艺流程(以硫磺为例)▲ 制图:美小仪


“美仪致力于帮助广大客户有效提升生产效率,降低生产成本,提高产品质量,实现整个生产流程的自动化控制。安徽宣城,焦化硫酸钠行业,都只是其中的缩影。”

「仪」起涨知识

焦亚硫酸钠,又称偏亚硫酸氢钠、一缩二亚硫酸钠,化学式Na2S2O5,是一种无机化合物,可作为消毒剂、抗氧化剂及防腐剂,主要应用于医药、印染、制革、化学、电子、感光、食品、金属表面处理、污染控制等工业行业领域。

 


标签: 本期关键词:文房四宝,化工用品,仪器仪表,美控自动化,杭州美控
分享到:
关注公众号 了解更多
杭州美控自动化技术有限公司
咨询热线
15064847631
杭州美控自动化技术有限公司 更多详情
杭州美控自动化技术有限公司 关注微信公众号
15064847631
公司总机:0532-83711631
QQ:745707276
电磁流量计代理商-青岛华鲁恒生自动化有限公司
公司地址:山东省青岛市市北区台柳路133号逸轩商务楼B座七层